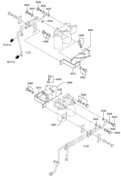
三菱12R發動機燃油濾清器

|
參考號 |
零件編號 |
|
0020 F4610 |
14000 帶孔螺栓 4 |
|
0030 05946 |
01401 密封三菱12R發動機墊圈 8 |
|
0040 37762 |
20400 三菱12R發動機燃油濾清器支架 2 |
|
0050 F1805 |
12030 組合螺栓裝配螺栓 6 |
|
0060 F1825 |
10025 組合螺栓裝配螺栓 8 |
|
0070 37762 |
20301 管支撐 2 |
|
0080 F1805 |
10020 組合螺栓裝配螺栓 4 |
三菱12R發動機燃油濾清器組件

|
參考號 |
零件編號 |
|
0010 37562 |
60100 三菱12R發動機燃油濾清器總成 2 |
|
0010001 05946 |
00801 密封三菱12R發動機墊圈 2 |
|
0010002 32562 |
00115 防塵塞 2 |
|
0010003 32562 |
60300 三菱12R發動機濾油器濾芯 2 |
|
0010004 37562 |
10111 三菱12R發動機燃油濾清器支架 1 |
三菱12R發動機燃油濾清器管路

|
參考號 |
零件編號 |
|
0050 F4540 |
20000 接頭 1 |
|
0060 45950 |
51700 柔性管 1 |
|
0070 45950 |
11300 接頭 1 |
|
0080 F8000 |
32000 鋼球軸瓦 1 |
|
0090 F4521 |
20000 聯管三菱12R發動機螺母 1 |
|
0100 37762 |
00503 接頭 1 |
|
0120 F4540 |
10000 接頭 2 |
|
0130 F1035 |
12090 螺栓 2 |
|
0140 F2515 |
12000 彈簧三菱12R發動機墊圈 2 |
|
0150 37762 |
21100 三菱12R發動機柴油管(A) 1 |
|
0160 37762 |
21200 三菱12R發動機柴油管(B) 1 |
|
0170 37762 |
31300 三菱12R發動機柴油管(C) 1 |
|
0180 37762 |
61400 三菱12R發動機柴油管(D) 1 |
|
0190 37762 |
51500 三菱12R發動機柴油管(E) 1 |
|
0200 37762 |
61600 三菱12R發動機柴油管(F) 1 |
|
0210 37762 |
31700 三菱12R發動機柴油管(G) 1 |
|
0220 37762 |
42100 管支撐 1 |
|
0230 37762 |
03400 三菱12R發動機柴油管支撐(F) 1 |
|
0240 F1035 |
14025 螺栓 2 |
|
0250 F2515 |
14000 彈簧三菱12R發動機墊圈 2 |
|
0260 F1805 |
10016 組合螺栓裝配螺栓 2 |
|
0270 37261 |
01700 夾箍 4 |
|
0280 F1805 |
10030 組合螺栓裝配螺栓 2 |
|
0290 F2500 |
10000 平三菱12R發動機墊圈 2 |
37736-19300 070-02 11 0060
37736-21203 361 71 0030
37736-24300 400-01 77 0160
37736-27200 362 73 0140
37736-27300 362 73 0150
37736-44200 361 71 0090
37736-46201 362 73 0120
37736-56101 362 73 0110
37736-86401 362 73 0160
37736-96801 362 73 0190
37739-00900 361 71 0070
37739-10200 390 75 0040
37739-10200 940-01 155 0100054
37739-20501 361 71 0010
37739-20501 361 71 0012
37739-22200 390 75 0090
37739-22200 940-01 155 0100055
37739-22300 390 75 0110
37739-30100 390 75 0010006
37739-30400 390 75 0010003
37739-32100 390 75 0100